發布時間:2014-4-22 16:24:36 作者:西門子PLC代理 來源:www.ok179.cn 瀏覽量:12544 【字體:
大 中 小】
一、引言
隨著城市人口不斷擴張,每天產生的城市垃圾越來越多,依靠傳統的填埋方式已經無法滿足垃圾處理的需求,因此出現了垃圾焚燒廠來處理垃圾。由于垃圾焚燒過程中會產生大量的蒸汽,這些蒸汽帶動汽輪機,進而由汽輪機帶動發電機進行發電是一套行之有效的做法。目前,我國有多個城市都設有垃圾發電廠,一方面能緩解日益緊張的垃圾處理需求,同時又能產生經濟效益,是一個兩全其美的方法。但是,在垃圾處理過程中,會產生大量煙氣,對大氣造成污染,所以需要一個煙氣凈化系統來對垃圾焚燒產生的煙氣進行處理。在天津濱海新區的垃圾發電項目中,使用到了基于
西門子PLC S7-400H系列的控制系統。該控制系統采用冗余結構,安全可靠,不會由于故障等原因造成停機,使得垃圾發電廠可以持續進行煙氣凈化處理,保持了控制系統的穩定運行。
二、煙氣凈化工藝簡介
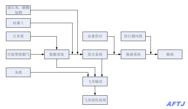
煙氣凈化系統的工藝過程如圖1所示:

圖1 煙氣凈化系統工藝
由垃圾焚燒產生的煙氣,首先經過脫酸系統,去除煙氣中包含的酸性氣體,在脫酸系統中加入石灰漿,作為原料,與氣體中的酸性物質中和從而達到脫酸的目的。然后加入消石灰,碳酸氫鈉,硅藻土等物質,進一步去除氣體中的酸性物質。其次,氣體進入到除塵系統,主要作用是去掉氣體中的灰塵;最后,氣體到達脫硝系統,脫硝系統由尿素產生氨氣,用來去除氣體中的氮氧化物。經處理后的氣體達到環保要求,經煙囪排出,其中防白煙風機會改變煙氣中的含水量,改變氣體排出后的視覺效果。
脫酸系統,除塵系統以及鍋爐產生的灰渣,通過飛灰輸送系統采集到一起,最后通過固化處理,填埋的指定區域。
三、控制系統組成
控制系統硬件的核心是
西門子S7-400H系列PLC,本系統采用6套CPU414-5H冗余系列CPU,一旦主CPU由于某種原因停機,系統立即切換到副CPU工作,這樣可以保證控制系統的連續運行。I/O模塊采用西門子分布式I/O,
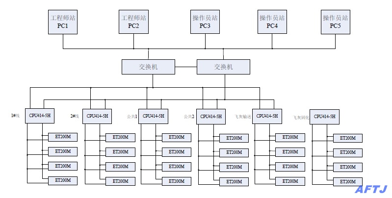
西門子ET200M系列,并通過IM153-2進行DP通訊。主控室有5臺計算機,其中2臺為工程師站,用于程序的修改和調試;另外3臺是操作員站,由操作員對控制系統設備進行操作。整個控制系統布置圖如圖2所示:
圖2 煙氣凈化控制系統
四、控制系統
工作流程控制系統軟件采用
STEP7 V5.5進行設計,從功能上講共分為6部分,其中第1,2部分是兩條生產線,包含脫酸系統,除塵系統,脫硝系統,尿素制備系統;第3,4部分是公共部分,包含石灰漿制備,硅藻土制備,活性炭、碳酸氫鈉輸送系統等;第5部分是飛灰輸送,將氣體中的灰渣和鍋爐中的灰渣收集起來;第6部分是飛灰固化,將收集后的灰渣作固化處理,為填埋做好準備。
上位機共5臺,軟件使用
WinCC V7.0,可以對設備進行單體操作和流程控制。下面以1號生產線的除塵系統的流程控制為例,說明控制系統的工作流程,詳見圖3:

圖3 煙氣凈化系統除塵流程控制
五、結束語
本套控制系統采用西門子先進的S7-400H系列冗余系統,最大限度的保證了客戶對煙氣凈化系統的要求,尤其是對系統穩定性,持續性的要求。S7-400H冗余系統保證了系統即使出現故障的情況下,不會停機,保證控制系統穩定運行。同時,上位機工程師站和操作員站界面友好,易于操作,設備狀態顯示和控制清晰可靠,報警狀態完備。該控制系統投入運行以來,安全穩定,保證了煙氣凈化控制系統的平穩運行,得到了客戶的充分肯定,贏得了良好的口碑。
文章來自北京阿法天基原創,請轉載的朋友保留原地址。